mind boggling experience..
My RAV4 throws the ABS lamp at 60 KMh. and remains on till ignition off. speeds below 60 no problem.. All 4 WSS are cleaned tooth wheels cleaned. Cannot figure out what next. The ABS actuator is 44510-42020 and ABS ECU is 89540-42110.
The pin outs of neither of two are not available after rigorous search.
there are two VSS on the transmission. Are they involved in anyway??
Diagnostics give several C errors . Non of them are speed related.
(C0278,0274,1244,1246,1203)
Any help would be greatly appreciated…
Cutting the ABS lamp wire is acceptable, if I knew which one..
Cheers..
Gaminiag/ Adelaide South Australia..
Instead of cutting the abs wire, simply remove the ABS relay from the fuse/relay block. The light will remain on but the function will no longer work.
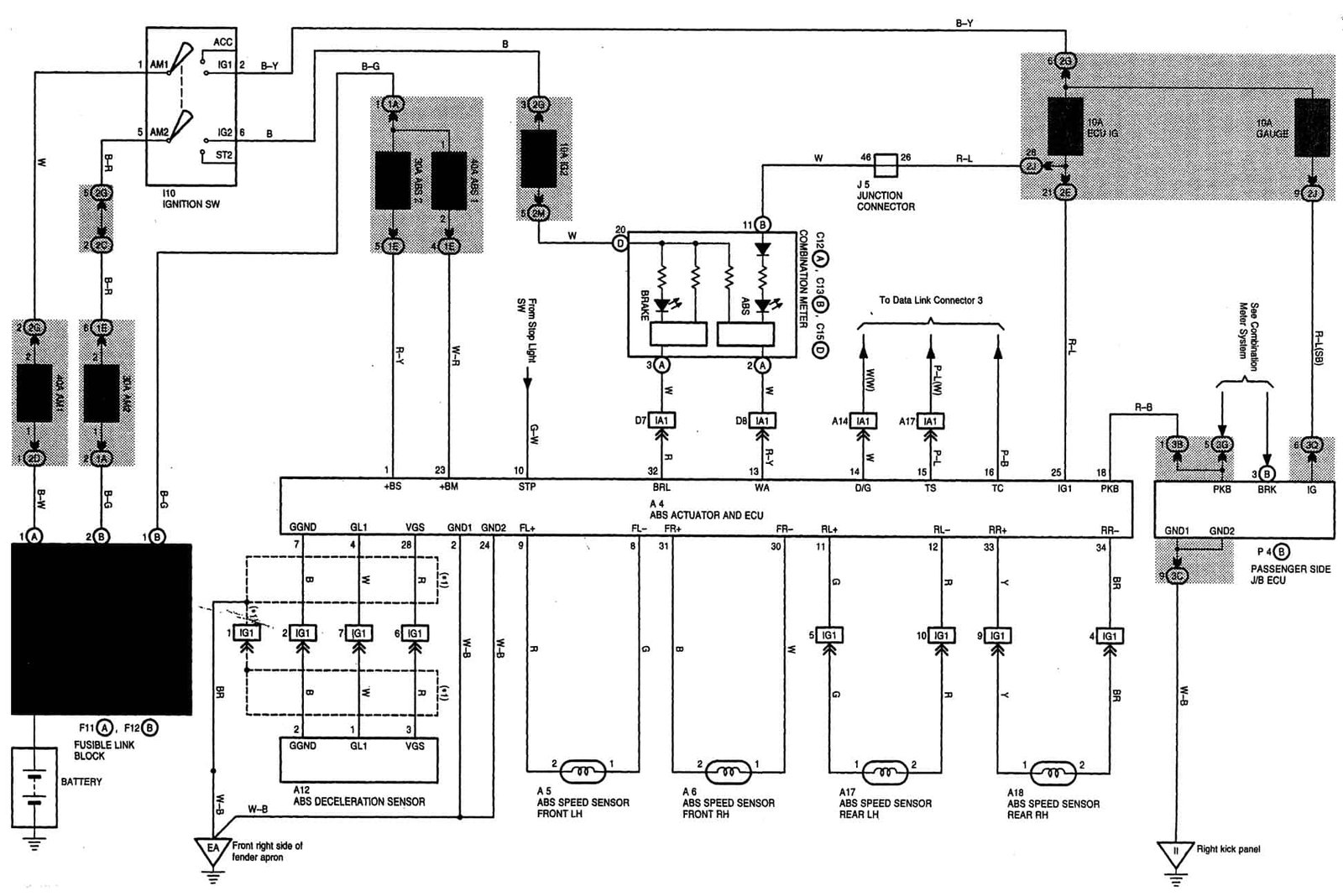
Looking at the wiring diagram(provided) there are four wheel speed sensors and one Deceleration sensor involved. Maybe that or an issue in the wiring harness is causing the issue.




Thank you for the comments..
There is more to it. This is a ACA21 AWD with a 1 AZFE engine.. The schematics explained in all places I have seen, refer to a 2WD. The AWD has a completely different set up.
There is a SKID control ECU located in the foot well near the gas pedal and there is a actuator mounted inside the engine bay. All the wheel sensor wires end up at the Skid. Skid Control ecu is Toyota 89540-42110 and the actuator is 44510-42020.
The Skid Control unit would do all the intelligent work including the ABS lamp and actuator drives the relays. when you switch on the IGN the SKID does a quick check on the Actuator and if good, switches off the lamp. The Orange/Red wire has nothing to do with the lamp.It is not even on pin 13 of Actuator connector.
There is very little information available on both these units which leads me to decoding the connectors manually. That is very difficult considering the physical layout of the units. Progress is very slow.
I am at the moment trying to locate the wire leading from Skid to Central console..
I would appreciate if anyone has the pin outs of above two Toyota units.
I would recommend purchasing this online manual subscription from Snap On – Select manual Here They are updated and include all system wiring diagrams. For less than $20, I think it is well worth the money in my opinion.
Comments are closed.