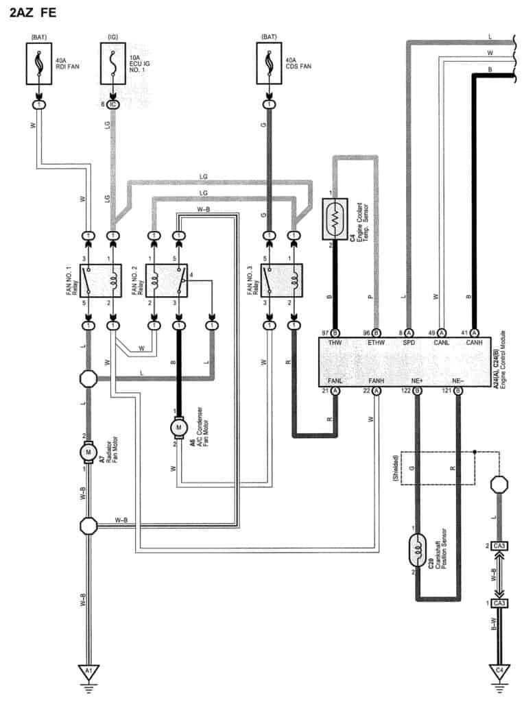
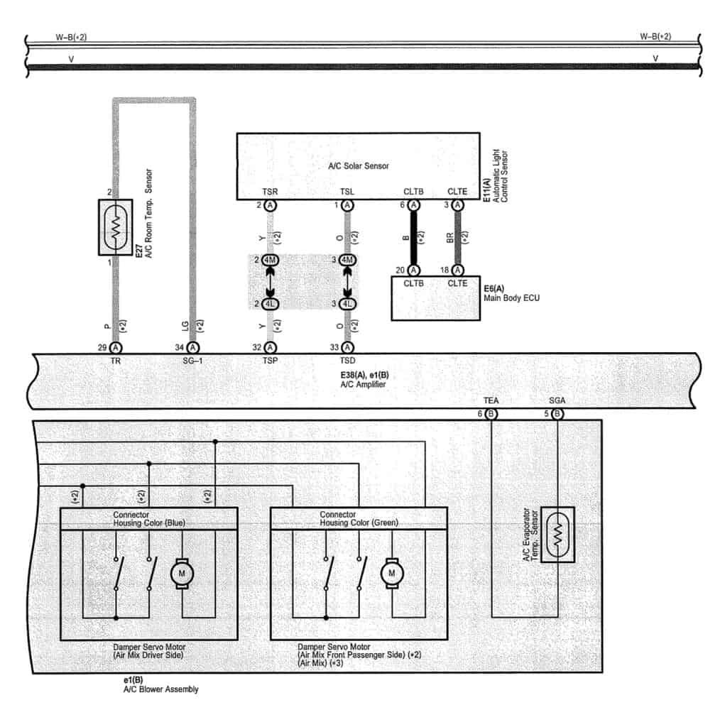
Home » Car Questions » 2009 Toyota Camry Temp Sensor Wiring Diagram2009 Toyota Camry Temp Sensor Wiring DiagramDecember 17, 2021December 17, 2021I would like to request the Temp sensor wire diagramHVAC Temperature Sensor Wiring DiagramEngine Coolant Temperature Sensor Wiring DiagramKeywords:temp sensortemperature sensor wiring diagramprevious4WD Front Wheel Hub Bearing Replacement for Silverado Sierra Suburban 1500 Tahoe VideonextWindow rolls down but will not roll back up